To
illustrate the various levels of data availability obtainable through
Volume Shadowing for OpenVMS, this section provides a representative
sample of hardware configurations.
Configuration of a Shadow Set (One System, One Adapter) through
Configuration of a Shadowed FDDI Multiple-Site Cluster show possible
system configurations for shadow sets. The hardware used to describe
the sample systems, while intended to be representative, is hypothetical;
they should be used only for general observations about availability
and not as a suggestion for any specific configurations or products.
In all the following examples, the shadow set members use
the $allocation-class$ddcu: naming convention. The virtual unit uses the DSAn: format, where n represents a number between 0 and 9999. These naming conventions
are described in more detail in
Creating a Shadow Set.
Configuration of a Shadow Set (One System, One Adapter) shows
one system with one host-based adapter (HBA). The shadow set consists
of three disks. This configuration provides coverage against media
errors and against the failure of one or two disks.
Figure 2 Configuration of a Shadow Set (One System,
One Adapter)
Configuration of a Shadow Set (One System, Two Adapters) shows
one system with two adapters. In this configuration, each disk in
the shadow set is connected to a different adapter. In addition
to providing coverage against media errors or disk failures, this type
of configuration provides continued access to data in spite of the
failure of either one of the adapters.
Figure 3 Configuration of a Shadow Set (One System,
Two Adapters)
Configuration of a Shadow Set (OpenVMS Cluster, Dual Adapters) shows
two systems, both connected to the same three-member shadow set.
Each shadow set member is connected by dual paths to two adapters.
The shadow set is accessible with either one or both systems operating.
In this configuration, a disk can be on line to only one adapter
at a time. For example, $2$DKA5 is on line (primary path) to System
A. As a result, System B accesses $2$DKA5 by means of the MSCP server
on System A. If System A fails, $2$DKA5 fails over to the adapter
on System B.
Different members of the shadow set can fail over between
adapters independently of each other. The satellite nodes access
the shadow set members by means of the MSCP servers on each system.
Satellites access all disks over primary paths, and failover is
handled automatically.
Figure 4 Configuration of a Shadow Set (OpenVMS Cluster,
Dual Adapters)
Configuration of a Shadow Set (Highly Available OpenVMS Cluster) shows
an OpenVMS Cluster system with two systems connected to multiple
disks. Virtual units DSA1: and DSA2: represent the two shadow sets
and are accessible through either system. This configuration offers
both an availability and a performance advantage. The shadow sets
in this configuration are highly available because the satellite
nodes have access through either system. Thus, if one system fails,
the satellites can access the shadowed disks through the remaining
system.
In addition, this configuration offers a performance advantage
by using another interconnect for I/O traffic that is separate from
the Ethernet. In general, you can expect better I/O throughput from
this type of configuration than from an Ethernet-only OpenVMS Cluster
system.
Figure 5 Configuration of
a Shadow Set (Highly Available OpenVMS Cluster)
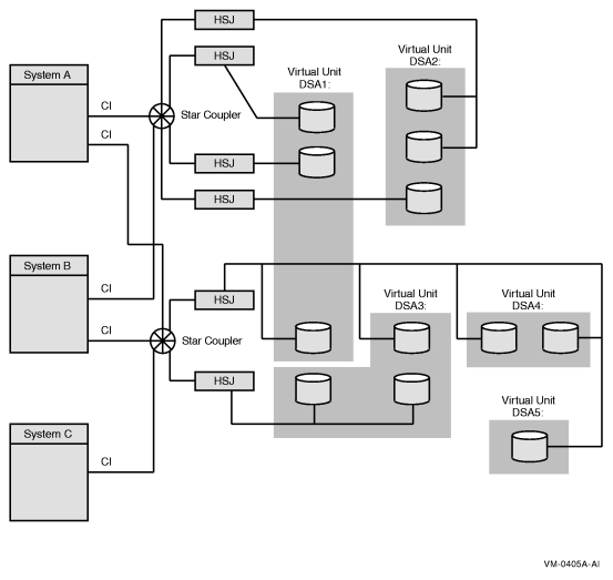
Configuration of a Shadow Set (Multiple Star Couplers, Multiple HSJ Controllers) illustrates
how shadowed disks can be located anywhere in an OpenVMS Cluster
system. The figure presents a cluster system with three nodes, multiple
HSJ controllers, and multiple shadow sets that are accessible by
any node. The shadow sets are accessible when three nodes, two nodes,
and, in some cases, only one node is operating. The exception is
if System A and System B fail, leaving only System C running. In this
case, access to the secondary star coupler is lost, preventing access
to the DSA2: shadow set. Note that DSA1: would still be accessible,
but it would be reduced to a one-member shadow set.
Figure 6 Configuration of a Shadow Set (Multiple Star
Couplers, Multiple HSJ Controllers)
Configuration of a Shadowed FDDI Multiple-Site Cluster illustrates how
the FDDI (Fiber Distributed Data Interface) interconnect allows
you to shadow data disks over long distances. Members of each shadow
set are configured between two distinct and widely separated locations
--- a multiple-site OpenVMS Cluster system. The OpenVMS systems
and shadowed disks in both locations function as a single OpenVMS
Cluster system and shadow set configuration. If a failure occurs
at either site, the critical data is still available at the remaining
site.
Figure 7 Configuration of a Shadowed FDDI Multiple-Site
Cluster
Systems other than satellite nodes are unable to boot
from disks that are located remotely across an Ethernet or FDDI
LAN. Therefore, these systems require local access to their system disk.
Note that this restriction limits the ability to create system disk
shadow sets across an FDDI or Ethernet LAN.