skip book previous and next navigation links
go up to top of book: HP Volume Shadowing for OpenVMS HP Volume Shadowing for OpenVMS
go to beginning of chapter: Configuring Your System for High Data Availability Configuring Your System for High Data Availability
go to previous page: Repair and Recovery from Failures Repair and Recovery from Failures
go to next page: Preparing to Use Volume ShadowingPreparing to Use Volume Shadowing
end of book navigation links

Shadow Set Configurations  



To illustrate the various levels of data availability obtainable through Volume Shadowing for OpenVMS, this section provides a representative sample of hardware configurations. Configuration of a Shadow Set (One System, One Adapter) through Configuration of a Shadowed FDDI Multiple-Site Cluster show possible system configurations for shadow sets. The hardware used to describe the sample systems, while intended to be representative, is hypothetical; they should be used only for general observations about availability and not as a suggestion for any specific configurations or products.

In all the following examples, the shadow set members use the $allocation-class$ddcu: naming convention. The virtual unit uses the DSAn: format, where n represents a number between 0 and 9999. These naming conventions are described in more detail in Creating a Shadow Set.

Configuration of a Shadow Set (One System, One Adapter) shows one system with one host-based adapter (HBA). The shadow set consists of three disks. This configuration provides coverage against media errors and against the failure of one or two disks.  

Figure 2  Configuration of a Shadow Set (One System, One Adapter)  
Configuration of a Shadow Set (One System, One Adapter)

Configuration of a Shadow Set (One System, Two Adapters) shows one system with two adapters. In this configuration, each disk in the shadow set is connected to a different adapter. In addition to providing coverage against media errors or disk failures, this type of configuration provides continued access to data in spite of the failure of either one of the adapters.  

Figure 3  Configuration of a Shadow Set (One System, Two Adapters)  
Configuration of a Shadow Set (One System, Two Adapters)

Configuration of a Shadow Set (OpenVMS Cluster, Dual Adapters) shows two systems, both connected to the same three-member shadow set. Each shadow set member is connected by dual paths to two adapters. The shadow set is accessible with either one or both systems operating. In this configuration, a disk can be on line to only one adapter at a time. For example, $2$DKA5 is on line (primary path) to System A. As a result, System B accesses $2$DKA5 by means of the MSCP server on System A. If System A fails, $2$DKA5 fails over to the adapter on System B.

Different members of the shadow set can fail over between adapters independently of each other. The satellite nodes access the shadow set members by means of the MSCP servers on each system. Satellites access all disks over primary paths, and failover is handled automatically.  

Figure 4  Configuration of a Shadow Set (OpenVMS Cluster, Dual Adapters)  
Configuration of a Shadow Set (OpenVMS Cluster, Dual Adapters)

Configuration of a Shadow Set (Highly Available OpenVMS Cluster) shows an OpenVMS Cluster system with two systems connected to multiple disks. Virtual units DSA1: and DSA2: represent the two shadow sets and are accessible through either system. This configuration offers both an availability and a performance advantage. The shadow sets in this configuration are highly available because the satellite nodes have access through either system. Thus, if one system fails, the satellites can access the shadowed disks through the remaining system.

In addition, this configuration offers a performance advantage by using another interconnect for I/O traffic that is separate from the Ethernet. In general, you can expect better I/O throughput from this type of configuration than from an Ethernet-only OpenVMS Cluster system.  

Figure 5  Configuration of a Shadow Set (Highly Available OpenVMS Cluster)  
Configuration of a Shadow Set (Highly Available OpenVMS Cluster)

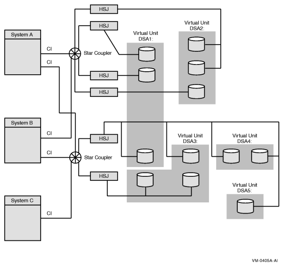
Configuration of a Shadow Set (Multiple Star Couplers, Multiple HSJ Controllers) illustrates how shadowed disks can be located anywhere in an OpenVMS Cluster system. The figure presents a cluster system with three nodes, multiple HSJ controllers, and multiple shadow sets that are accessible by any node. The shadow sets are accessible when three nodes, two nodes, and, in some cases, only one node is operating. The exception is if System A and System B fail, leaving only System C running. In this case, access to the secondary star coupler is lost, preventing access to the DSA2: shadow set. Note that DSA1: would still be accessible, but it would be reduced to a one-member shadow set.  

Figure 6  Configuration of a Shadow Set (Multiple Star Couplers, Multiple HSJ Controllers)  
Configuration of a Shadow Set (Multiple Star Couplers, Multiple HSJ Controllers)

Configuration of a Shadowed FDDI Multiple-Site Cluster illustrates how the FDDI (Fiber Distributed Data Interface) interconnect allows you to shadow data disks over long distances. Members of each shadow set are configured between two distinct and widely separated locations --- a multiple-site OpenVMS Cluster system. The OpenVMS systems and shadowed disks in both locations function as a single OpenVMS Cluster system and shadow set configuration. If a failure occurs at either site, the critical data is still available at the remaining site.  

Figure 7  Configuration of a Shadowed FDDI Multiple-Site Cluster   
Configuration of a Shadowed FDDI Multiple-Site Cluster


NoteSystems other than satellite nodes are unable to boot from disks that are located remotely across an Ethernet or FDDI LAN. Therefore, these systems require local access to their system disk. Note that this restriction limits the ability to create system disk shadow sets across an FDDI or Ethernet LAN.

Configuration of a Shadowed Fibre Channel Multiple-Site Cluster shows the use of shared Fibre Channel storage in a multiple-site OpenVMS Cluster system with shadowed disks. Members of the shadow set are configured between two widely separated locations. The configuration is similar to Configuration of a Shadowed FDDI Multiple-Site Cluster, except that the systems at each site use shared Fibre Channel storage.  

Figure 8  Configuration of a Shadowed Fibre Channel Multiple-Site Cluster  
Configuration of a Shadowed Fibre Channel Multiple-Site Cluster


go to previous page: Repair and Recovery from Failures Repair and Recovery from Failures
go to next page: Preparing to Use Volume ShadowingPreparing to Use Volume Shadowing